Electric Vehicle Conversion/High power electrical
Note the presence of hazardous materials and conditions that must be approached with proper precautions and procedures to avoid damaging, injurious, or even fatal consequences.
Traction pack
Pack isolation
No part of the primary traction pack should be grounded (electrically connected to the chassis). Should any portion become grounded this is a single fault and while creating a potential hazard is not in itself damaging. By so "floating" the traction pack a single transient bridging event between any portion of the pack and the body or frame will not create a danger of fire or spark (but can create shock hazards at other locations). Periodic safety testing should be performed ensure that this isolation is maintained. This is easily done by measuring the voltage to the vehicle chassis from at least two different potential points of the pack. This measurement should be zero.
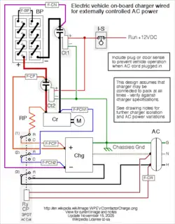
Isolation and transformerless chargers

Lightweight chargers for charging battery banks below the line voltage are not isolated from the AC source since they have no transformers - they apply AC neutral to one side of the pack through a bridge rectifier and AC ground to the chassis. Any conduction between the pack and the chassis will create a potential shock hazard that is detected by the ground fault detector on the AC side of the charger, which then triggers and stops the charge. It is not possible to properly use such a charger unless the pack is properly isolated. Since an aging DC motor can have small current leakage due to the accumulation of conductive dust from brush wear it is best if the pack is isolated from the controller and motor during charging - this is one of the reasons for using both dual contactors and switchable pre-charge resistors as shown in the diagram at left. If such a well isolated pack causes a ground fault when a charge is attempted the likely cause is some battery leakage or spilling of electrolyte causing a conductive path to the chassies, which (if the case is not perforated) may be corrected by cleaning the battery with a solution of sodium bicarbonate (for acid type batteries), or weak acetic acid (for base type batteries), followed by a water rinse and drying.
Operating disconnect
The contactors

Contactors (robust relays) make the connection between the battery pack and the controller and motor. They are powered by a 12 volt DC source provided by a "run" circuit and provide disconnection when the vehicle is not in use. These contactors are normally opened by a spring and are drawn closed by a solenoid operated by the vehicle's twelve volt service battery through wiring called the run circuit.
By using electrically controlled contactors it becomes possible to disconnect immediately upon detection of a collision (this task is performed by routing the ignition or run circuit through an inertial switch (one is shown below)). It is highly desirable to install a disconnect at each side of the pack, forming a redundant circuit. The disconnection of both sides allows the battery pack to be completely isolated from the controller and motor during charging, reducing the probabililty of ground faulting through the motor or controller on the charger AC line. (Brushed DC motors produce a fine conductive dust from brush wear which can lead to minor ground fault conditions in damp conditions sufficient to trigger an AC GFCI device.) Addtional isolation may be required where a contactor pre-charge is otherwise always on as shown in the preceeding section concerning charger control.
By removing the twelve volt source the contactors will open. This should not be done while the vehicle is operating under power except in emergency as this will cause arcing and wear on the contactor. The contactor(s) are actuated by the "run" circuit, activated by the vehicle's ignition and start keyswitch positions. One of the contactors will be bypassed by a controller precharge resistor. This resistor will charge the input capacitors of the controller to prevent a damaging inrush current that can weld the contactor closed and so making it ineffective as a safety and turn-off device. For isolation of the motor during charging these resistors should be in a circuit that is open during charging. This is simply performed by putting the resistors on the normally closed contacts of a double pole, double throw (DPDT) relay with an AC coil powered by the charger AC mains voltage. The normally open contacts of this relay may be used to apply the charger output to the battery side of the each contactor, although it is more common to permanently connect the charger to the battery pack through appropriate fuses.
At least one of the contactors should be located close to the battery pack in order to provide effective protection to the cable runs from the pack to the motor and controller should a collision be detected.
If a contactor is above or within the battery compartment
then the contactor must be a sealed, explosion proof type.
Open frame contactors can create a spark
which could ignite hydrogen gas.
Traction pack fuse or circuit breaker
The pack must also be fused close to the pack. The preferred location (and required for racing applications) is in the electrical center of the pack. This may be done also by a high quality circuit breaker, which can be advantageous as it can also perform manual switching operations to easily isolate the pack for vehicle maintenance, reducing the need for a manual disconnect.
Traction pack switch
A physical switch should be provided that prevents current flow through the system. For racing applications this is required by NEDRA regulations to be accessible from outside of the vehicle.
Manual disconnect
The conversion should have some means of manually disconnecting the pack on at least one side to make the system safe for maintenance, even if a circuit breaker is included. This may be done by providing a wing nut to attach one of the battery cables, although a circuit breaker, high current connector or switch is better, since an insufficiently tight battery connection can cause the lead post of the battery to overheat and melt. Alternatively, the battery connections may be opened using a wrench. Any tools used around the batteries should be well insulated and short enough to reduce the possibility of creating an accidental short circuit
Controller pre-charge
The controller will be seen by the battery and contactor as a large capacitor. The inrush current to charge this capacitor can cause an arc when the contactor is closed and this can in turn cause contactor point pitting and wear. In the worst case this inrush current can cause the contactor to weld in the shut position. If combined with some failure of the controller, dashpot, or accelerator pedal mechanics this could cause an uncontrollable acceleration of the vehicle. The welding of the contacts is avoided by bypassing the contactor with a resistor which allows the controller capacitance to be charged to close to the pack voltage prior to contactor closure. As the controller appears as a high series resistance in parallel with a high capacitance (and so not drawing much current after the precharge), many installations permanently bypass the contactor(s) with this resistor. Note that this is not as safe as it might otherwise be since pack voltage is present at the controller and within the passenger cab even when the contactors are open, and the controller capacitors can provide significant current for a moment.
Alternatively, the pre-charge may be applied with the ignition voltage when the key is turned to the Run position. By connecting the pack voltage meter across the controller then this pre-charge may be observed and the full charge noted on the voltmeter prior to engaging the start switch. This requires operator attention, however and so is not the best solution.
A better configuration is to make the pre-charge current from this resistor flow through a startup sequence relay. This is a sensitive relay that opens when the pre-charge current drops to some low value. In combination with a secondary contactor at the pack this ensures that the motor compartment does not present exposed any pack voltage beyond the contactors when the system is in the "off" state. To prevent arcing due to hasty operation (quickly turning the key from "off" to "start") an additional sense circuit must be added to ensure that the primary contactor is not closed until the pre-charge is complete. If a secondary contactor is used then it does not need to be bypassed for pre-charge (since it cannot carry current until the primary contactor is closed) but it must be closed directly by the ignition circuit so that the pre-charge circuit can operate.
Collision sense

A motion sensitive switch can be used to disable the ignition, which may then be manually reset to restore operation to the system. In the event of a severe bump, overturn, or collision this will disable a portion of the run circuit, removing the pull in voltage from the contactors. This will reduce the likelihood of a high current short circuit and its consequences. The opening of the contactors will also disable other circuits using pack voltage such as the cabin heater and the 12 volt converter, providing additional protection. Contactors have a limited cycle life when breaking the circuit under load, so this system should not be subject to triggering except under severe conditions. A collision sense switch may be tested for proper operation when off throttle, however, by dismounting and directly manipulating the sensor. According to instructions provided with this sensor the sensor should be mounted on a panel that is rigid, preferably near a corner, in order to avoid false triggering from body flex when the vehicle is driven over bumps. It is also recommended that the inertial switch be located inside of the driver cabin so that it is not necessary to exit the vehicle to reset it.
Charger ground fault detection and protection
It is extremely important that both the charger and the mains outlet or charging station to which it is connected have proper ground fault protection. Proper mains charging connection to an EV requires at least three and sometimes four wires. In North American wiring a supply of 110 volts to a charger requires three wire; a "hot" (black wire at 110 or so volts, carrying the current), "neutral" (white wire at zero volts but carrying the supplied current to complete the circuit) and "ground" (green wire, connected to the equipment supplied at one end and to both neutral and a ground rod at the supply panel but acting only as a safety). A "ground fault" is detected when the supplied current ("hot lead") does not match the returned current "neutral lead") within the tolerance of a "ground fault interrupter". Note that this does not rely on the return of the fault current through the ground (green) lead - such fault can be created by a return through the earth, the ground lead being provided to cause an immediate ground fault (or to blow a fuse or trip a circuit breaker) under certain fault conditions, such as a short between the hot lead and the body on a vehicle insulated from earth by its rubber tires. Ground fault interrupters are designed to operate when the difference in current flow is less than that likely to cause a hazard to a person, triggering at about 5 miliamperes, and are designed to operate very rapidly. Similar considerations apply to 220 volt systems. 220 volt systems provide two phases, sent through red and black wires, with a balancing neutral (white). The ground safety is conducted by a green wire, forming a four wire system. While on-board chargers typically have a ground fault detector built in, this detector cannot respond to "upstream" faults such as one created by an exposed wire in the extension cord providing the AC power. For this reason, only a ground fault protected outlet should be used. If a long extension cord is usually carried then a ground fault protective unit may be added to the plug (male) end of the cord. It is also advantageous to include a switch or a switchable current limiting circuit breaker at this point. That allows the connection to be made to the vehicle using an unpowered extension, with the power then turned on near the AC supply point. Portable GFCI interrupters must be used with a grounded outlet to obtain the maximum protection.
Charging station ground fault protection
Charging stations using Avcon paddles or large or small inductive loops will have a ground fault detector built in. The Avcon units detect circuit completion by use of a resistor and diode between the neutral and ground, and so it is not practical to connect such a unit to a GFCI circuit as it will trigger the upstream fault detector during the charge start cycle. For this reason such charging stations are suitable only for permanent installation. Any non-GFCI protected wiring connecting the charging station to the AC supply panel must be in conduit or armored flexible cable.
Pack voltage subsystem fuses
Systems that use or provide pack voltage include:
- Charger (twenty to thirty amps or more)
- Twelve volt converter (twenty amps, more or less)
- Heater (thirty amps)
- Voltmeter (very low current)
Such systems are connected to the large main power wires at both positive and negative. Unlike conventional automotive wiring, which only fuses the positive side, safety dictates that both sides be fused. This is required since the battery system is floated from ground and a fault to the chassies on one side can bring the opposite polarity to the pack voltage relative to the chassies. A subsequent (or latent) fault the subsystem could overheat the wire if not fused. The fuse should be placed where the wire size steps down, with specific fuses (and appropriate ratings) for each device and the wire supplying power to the device. Since an EV will probably have fuses distributed physically over the vehicle the documentation should include a fuse map, or subsystem component locations should be located on the appropriate circuit diagram.